产品类别:滤油机系列
产品描述:液压润滑系统中水的存在会引起油液氧化,使油液变质,减小油膜厚度,降低润滑性,引起油液变性聚合而形成大分子,使油液粘度改变,形成有机酸,进而腐蚀金属表面,降低或丧失油液的介电强度。对于传统的过滤与分离设
咨询热线:15090380199
产品描述
液压润滑系统中水的存在会引起油液氧化,使油液变质,减小油膜厚度,降低润滑性,引起油液变性聚合而形成大分子,使油液粘度改变,形成有机酸,进而腐蚀金属表面,降低或丧失油液的介电强度。对于传统的过滤与分离设备,从相互混杂在一起的一种液体中分离出另一种液体尤为困难,我公司研制的聚结分离式滤油机,集精密过滤和**脱水为一体,可有效清除油液中的颗粒杂质和乳化水、游离水,而不损害原产品的品质。对于含大量水分子的油液,其分离效果尤为显著,分离速度是传统分离速度的几倍到几十倍。
聚结脱水滤油机应用范围
●汽轮机油及变压器油的净化
●液压润滑系统油的除水及除杂质过滤。
●接入液压润滑系统**提高系统的清洁度。
聚结脱水滤油机技术原理
不同的液体有着不同的表面张力,而液体流过小孔时,表面张力越小,所通过的速率就越快。当不同混合液体流入分离器后,首先进入聚结滤芯,聚结滤芯具有多层过滤介质,其孔径逐层递增。由于表面张力的差异,油液快速通过滤层,而水却缓慢得多;又由于聚结滤芯采用亲水材料,微小的水滴更是吸附在滤层表面从而造成水滴的聚结。受动能的作用,小液滴竞相通过开孔,逐渐汇成大的液滴,并在重力的作用下,沉降而与油液分离。通过聚结滤芯后的油液,仍有尺寸较小的水珠在惯性的作用下向前至分离滤芯处。分离滤芯由特殊的疏水材料制成,在油液通过分离滤芯时,水珠被挡在滤芯的外面,而油液则通过分离滤芯,并从出口排出。


聚结脱水滤油机系统特点
集精密过滤及**脱水两种功能为一体,应用先进的“聚结分离”技术进行脱水,脱水效率高、能力强,尤其对油液中大量的水进行分离,具有真空法、离心法无法比拟的优点,可破除介质中全部的油水乳化结构;通过颗粒过滤系统的过滤,可将介质的清洁度,稳定地控制在系统要求状态,以保证油液的清洁度;不改变油液的物理、化学性质,延长油液的使用寿命;能耗小,运行费用低;系统配置优良,连续工作性能强,适合在线运行。
聚结系统
聚结系统由一组聚结滤芯组成,聚结滤芯采用了独特的*性分子结构,油液中的游离水及乳化水在通过滤芯后,被聚结成较大的水滴,再依靠重力的作用下沉降至储水罐内。
分离系统
分离系统的分离滤芯由特殊的疏水材料制成,油液通过滤芯时,水珠被挡在滤芯的外表面,相互聚结直至因重力作用,沉降至储水罐内。
排水系统
分离出来的水份储存在储水罐内,当界面高度到达到设定值时,打开阀门将水排出,直至降到下液面,关闭阀门,停止排水。根据用户的要求,也可安装油水界面仪,使油水的分界面被测出,当达到所设定的上限值时,储水罐下部的电磁阀开启,积水通过排水口排出,实现自动排水,真正做到无人值守。
颗粒过滤系统
采用**滤材做过滤介质,超大过滤面积设计,可有效地滤除*细微的颗粒杂质,使油品达到很高的清洁度。通过控制阀门的切换,可实现单独过滤或与聚结分离系统组合成一体,形成过滤+分水的完美系统。

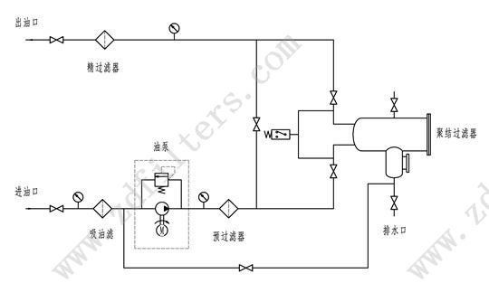
本机共有五级过滤系统。
**级吸油滤,设在吸油口粗过滤器,保护油泵并延长主过滤器的使用寿命。
第二级预过滤器,设在聚结器的上游。即可延长聚结器的寿命,也可以减少滤后液体中颗粒的含量。
第三级聚结过滤器使油液中的水分凝聚下沉。
第四级分离过滤器进一步阻拦油中微小的水珠,达到**分离的作用。
第五级精过滤器,过滤介质采用精度及纳污容量很大的滤材,可安全、**地净化油液。
聚结脱水滤油机设备选型
河南PA视讯过滤设备有限公司以过硬的技术设计定制产品方案,生产优质的各种滤芯、过滤器、滤油机,以完善的服务,赢得了大量的客户,充分满足客户的需求。
产品描述不尽完整,详细资料或定制请电话咨询15090380199
因技术而生 铸质量而成








